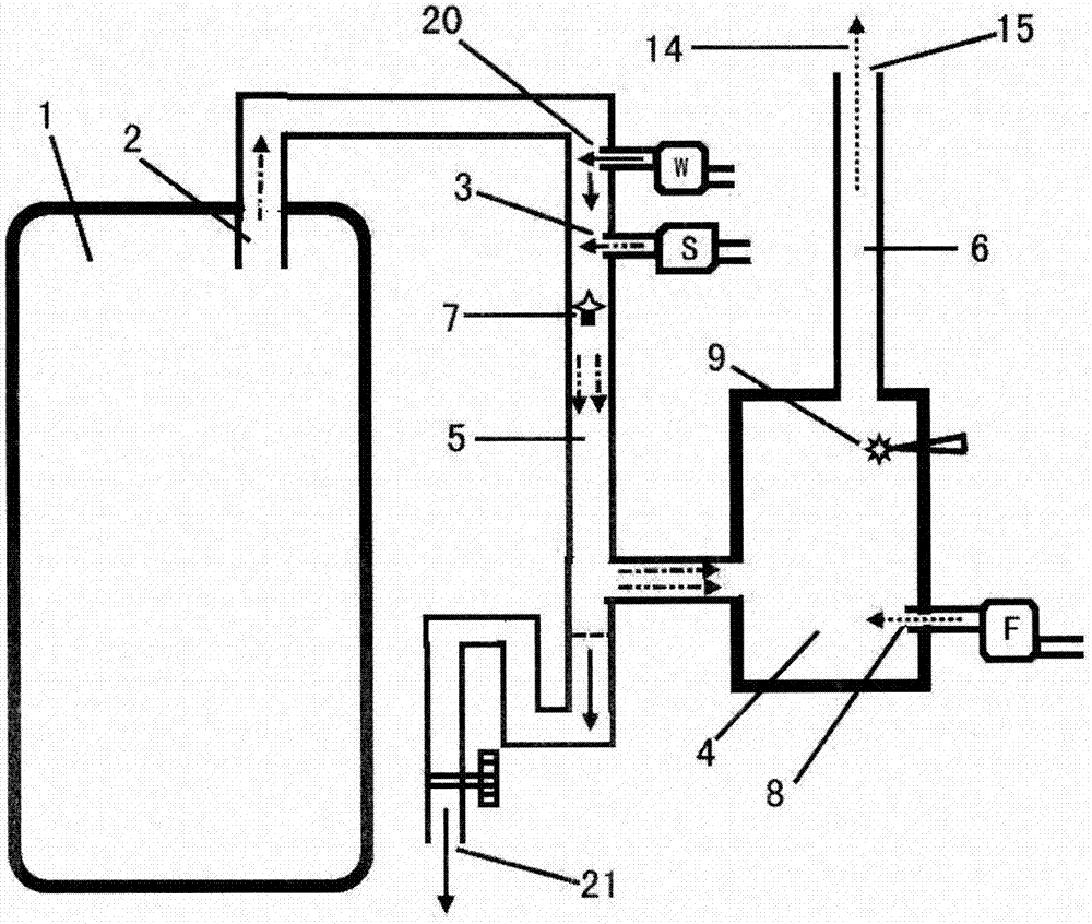
燃烧炉二次燃烧方法与流程

图片尺寸 1000x846
上传时间 2026-03-17 06:30:52

图片链接

缩略图
原图
外链

相关图片

一种二次燃烧的节能锅炉的制作方法

一种二次燃烧的节能锅炉的制作方法

网友"李钊大哥"的二次燃烧柴气炉尺寸结构分解图

网友"李钊大哥"的二次燃烧柴气炉尺寸结构分解图

筷子筒做的柴火炉燃烧效果不错

筷子筒做的柴火炉燃烧效果不错

一种二次燃烧炉制造技术

一种二次燃烧炉制造技术

二次燃烧高效采暖炉的制作方法

二次燃烧高效采暖炉的制作方法

quick二次燃烧柴火炉

quick二次燃烧柴火炉

一种二次进风高效节能炉制造技术

一种二次进风高效节能炉制造技术

cn105387714a_一种二次燃烧炉有效

cn105387714a_一种二次燃烧炉有效

多功能柴火气化炉 生火快速,效果展示,气化炉二次燃烧节能省柴02

多功能柴火气化炉 生火快速,效果展示,气化炉二次燃烧节能省柴02

何为壁炉的二次燃烧

何为壁炉的二次燃烧

随机推荐

磨难让你获得上天的珍贵礼物

磨难让你获得上天的珍贵礼物

林俊杰江南

林俊杰江南

勇士nba总冠军勇士夺冠游行现场库里抱着3个mvp奖杯

勇士nba总冠军勇士夺冠游行现场库里抱着3个mvp奖杯

刘德华红馆演唱会 重现经典《忘情水》《冰雨》

刘德华红馆演唱会 重现经典《忘情水》《冰雨》

女子吹受伤乐队援助手指

女子吹受伤乐队援助手指

小一课堂 第八周《三角形构图无缝堆积创意线描画》

小一课堂 第八周《三角形构图无缝堆积创意线描画》

膜王礼盒陈列集锦

膜王礼盒陈列集锦

电风扇的电路符号

电风扇的电路符号

干杯,兄弟姐妹们

干杯,兄弟姐妹们

废物利用 创意环保材料diy 塑料瓶子飞机成品幼儿小手工制作

废物利用 创意环保材料diy 塑料瓶子飞机成品幼儿小手工制作